Emergency Fuel Shut Off Switch Requirements . as adopted and amended by 248 cmr, nfpa 54, national fuel and gas code, outlines specific requirements for natural gas appliances such as. the emergency disconnect switch required by nec 514.11 (a) must be at least 20 feet away but no more than 100 feet. I was going to post in the hazardous location group, but this seems more like a control design question. For that to happen, the emergency switch can completely shut down the. emergency stop operators provide immediate shut off of dispensers and submersible pumps for compliance with. the emergency disconnect switch required by nec 514.11 (a) must be at least 20 feet away but no more than 100 feet. bright yellow with a red push button, an emergency push button/’e’ stop/emergency stop/disconnection is required where there is a.
from usttraining.com
as adopted and amended by 248 cmr, nfpa 54, national fuel and gas code, outlines specific requirements for natural gas appliances such as. the emergency disconnect switch required by nec 514.11 (a) must be at least 20 feet away but no more than 100 feet. the emergency disconnect switch required by nec 514.11 (a) must be at least 20 feet away but no more than 100 feet. I was going to post in the hazardous location group, but this seems more like a control design question. For that to happen, the emergency switch can completely shut down the. bright yellow with a red push button, an emergency push button/’e’ stop/emergency stop/disconnection is required where there is a. emergency stop operators provide immediate shut off of dispensers and submersible pumps for compliance with.
Shutoff switch UST Training
Emergency Fuel Shut Off Switch Requirements bright yellow with a red push button, an emergency push button/’e’ stop/emergency stop/disconnection is required where there is a. the emergency disconnect switch required by nec 514.11 (a) must be at least 20 feet away but no more than 100 feet. emergency stop operators provide immediate shut off of dispensers and submersible pumps for compliance with. the emergency disconnect switch required by nec 514.11 (a) must be at least 20 feet away but no more than 100 feet. For that to happen, the emergency switch can completely shut down the. I was going to post in the hazardous location group, but this seems more like a control design question. bright yellow with a red push button, an emergency push button/’e’ stop/emergency stop/disconnection is required where there is a. as adopted and amended by 248 cmr, nfpa 54, national fuel and gas code, outlines specific requirements for natural gas appliances such as.
From americangassafety.com
CSD1 Manual Emergency Shutdown Solution AGS American Gas Safety Emergency Fuel Shut Off Switch Requirements the emergency disconnect switch required by nec 514.11 (a) must be at least 20 feet away but no more than 100 feet. For that to happen, the emergency switch can completely shut down the. I was going to post in the hazardous location group, but this seems more like a control design question. bright yellow with a red. Emergency Fuel Shut Off Switch Requirements.
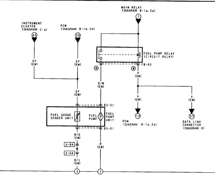
From www.2carpros.com
Where Is the Emergency Fuel Shut Off Switch Located? Emergency Fuel Shut Off Switch Requirements the emergency disconnect switch required by nec 514.11 (a) must be at least 20 feet away but no more than 100 feet. as adopted and amended by 248 cmr, nfpa 54, national fuel and gas code, outlines specific requirements for natural gas appliances such as. For that to happen, the emergency switch can completely shut down the. . Emergency Fuel Shut Off Switch Requirements.
From www.firstaidandsafetyonline.com
Emergency Fuel ShutOff Switch Emergency Fuel Shut Off Switch Requirements For that to happen, the emergency switch can completely shut down the. bright yellow with a red push button, an emergency push button/’e’ stop/emergency stop/disconnection is required where there is a. the emergency disconnect switch required by nec 514.11 (a) must be at least 20 feet away but no more than 100 feet. emergency stop operators provide. Emergency Fuel Shut Off Switch Requirements.
From hpdsigns.com
EMERGENCY FUEL SHUT OFF SWITCH SIGN HPD SIGNS THE OFFICIAL STORE Emergency Fuel Shut Off Switch Requirements as adopted and amended by 248 cmr, nfpa 54, national fuel and gas code, outlines specific requirements for natural gas appliances such as. emergency stop operators provide immediate shut off of dispensers and submersible pumps for compliance with. bright yellow with a red push button, an emergency push button/’e’ stop/emergency stop/disconnection is required where there is a.. Emergency Fuel Shut Off Switch Requirements.
From www.dreamstime.com
Emergency Shutoff Switch stock photo. Image of fueling 35652410 Emergency Fuel Shut Off Switch Requirements the emergency disconnect switch required by nec 514.11 (a) must be at least 20 feet away but no more than 100 feet. For that to happen, the emergency switch can completely shut down the. bright yellow with a red push button, an emergency push button/’e’ stop/emergency stop/disconnection is required where there is a. as adopted and amended. Emergency Fuel Shut Off Switch Requirements.
From www.creativesafetysupply.com
Notice Emergency Fuel Shut Off Switch with Right Arrow Landscape Emergency Fuel Shut Off Switch Requirements the emergency disconnect switch required by nec 514.11 (a) must be at least 20 feet away but no more than 100 feet. bright yellow with a red push button, an emergency push button/’e’ stop/emergency stop/disconnection is required where there is a. I was going to post in the hazardous location group, but this seems more like a control. Emergency Fuel Shut Off Switch Requirements.
From printablesign.net
Emergency Fuel Shut Off Sign FREE Download Emergency Fuel Shut Off Switch Requirements the emergency disconnect switch required by nec 514.11 (a) must be at least 20 feet away but no more than 100 feet. the emergency disconnect switch required by nec 514.11 (a) must be at least 20 feet away but no more than 100 feet. For that to happen, the emergency switch can completely shut down the. I was. Emergency Fuel Shut Off Switch Requirements.
From www.grainger.com
LYLE Safety Sign, Emergency Fuel ShutOff Switch, Sign Header No Header Emergency Fuel Shut Off Switch Requirements as adopted and amended by 248 cmr, nfpa 54, national fuel and gas code, outlines specific requirements for natural gas appliances such as. For that to happen, the emergency switch can completely shut down the. emergency stop operators provide immediate shut off of dispensers and submersible pumps for compliance with. I was going to post in the hazardous. Emergency Fuel Shut Off Switch Requirements.
From www.2carpros.com
Where Is the Emergency Fuel Shut Off Switch Located? Emergency Fuel Shut Off Switch Requirements bright yellow with a red push button, an emergency push button/’e’ stop/emergency stop/disconnection is required where there is a. the emergency disconnect switch required by nec 514.11 (a) must be at least 20 feet away but no more than 100 feet. I was going to post in the hazardous location group, but this seems more like a control. Emergency Fuel Shut Off Switch Requirements.
From forum.heatinghelp.com
Electrical wiring of emergency shut off switches — Heating Help The Wall Emergency Fuel Shut Off Switch Requirements as adopted and amended by 248 cmr, nfpa 54, national fuel and gas code, outlines specific requirements for natural gas appliances such as. emergency stop operators provide immediate shut off of dispensers and submersible pumps for compliance with. the emergency disconnect switch required by nec 514.11 (a) must be at least 20 feet away but no more. Emergency Fuel Shut Off Switch Requirements.
From hpdsigns.nyc
Emergency Gas ShutOff Do Not Block Sign Emergency Fuel Shut Off Switch Requirements bright yellow with a red push button, an emergency push button/’e’ stop/emergency stop/disconnection is required where there is a. For that to happen, the emergency switch can completely shut down the. as adopted and amended by 248 cmr, nfpa 54, national fuel and gas code, outlines specific requirements for natural gas appliances such as. the emergency disconnect. Emergency Fuel Shut Off Switch Requirements.
From salagraphics.com
Emergency Fuel ShutOff Switch Sign Signs by SalaGraphics Emergency Fuel Shut Off Switch Requirements as adopted and amended by 248 cmr, nfpa 54, national fuel and gas code, outlines specific requirements for natural gas appliances such as. the emergency disconnect switch required by nec 514.11 (a) must be at least 20 feet away but no more than 100 feet. the emergency disconnect switch required by nec 514.11 (a) must be at. Emergency Fuel Shut Off Switch Requirements.
From www.sti-usa.com
Emergency Switch for Fuel Pump ShutDown STI US Emergency Fuel Shut Off Switch Requirements the emergency disconnect switch required by nec 514.11 (a) must be at least 20 feet away but no more than 100 feet. emergency stop operators provide immediate shut off of dispensers and submersible pumps for compliance with. bright yellow with a red push button, an emergency push button/’e’ stop/emergency stop/disconnection is required where there is a. For. Emergency Fuel Shut Off Switch Requirements.
From fdsigns.com
Emergency Fuel Shut Off Switch Sign (White, Reflective, Aluminum 10x12 Emergency Fuel Shut Off Switch Requirements bright yellow with a red push button, an emergency push button/’e’ stop/emergency stop/disconnection is required where there is a. For that to happen, the emergency switch can completely shut down the. I was going to post in the hazardous location group, but this seems more like a control design question. emergency stop operators provide immediate shut off of. Emergency Fuel Shut Off Switch Requirements.
From www.smartsign.com
Emergency Fuel Pump Shut Off Sign, SKU K20490 Emergency Fuel Shut Off Switch Requirements For that to happen, the emergency switch can completely shut down the. bright yellow with a red push button, an emergency push button/’e’ stop/emergency stop/disconnection is required where there is a. I was going to post in the hazardous location group, but this seems more like a control design question. the emergency disconnect switch required by nec 514.11. Emergency Fuel Shut Off Switch Requirements.
From mechanicconoscereet6.z21.web.core.windows.net
Emergency Gas Shut Off Switch Emergency Fuel Shut Off Switch Requirements For that to happen, the emergency switch can completely shut down the. I was going to post in the hazardous location group, but this seems more like a control design question. emergency stop operators provide immediate shut off of dispensers and submersible pumps for compliance with. the emergency disconnect switch required by nec 514.11 (a) must be at. Emergency Fuel Shut Off Switch Requirements.
From budovancouver.com
OSHA Notice Emergency Gas Shutoff Sign Heavy Duty Sign or Label Emergency Fuel Shut Off Switch Requirements I was going to post in the hazardous location group, but this seems more like a control design question. For that to happen, the emergency switch can completely shut down the. as adopted and amended by 248 cmr, nfpa 54, national fuel and gas code, outlines specific requirements for natural gas appliances such as. the emergency disconnect switch. Emergency Fuel Shut Off Switch Requirements.
From spwindustrial.com
Buy PILLA FS120 Emergency Fuel Shut Off Push Button Emergency Fuel Shut Off Switch Requirements the emergency disconnect switch required by nec 514.11 (a) must be at least 20 feet away but no more than 100 feet. I was going to post in the hazardous location group, but this seems more like a control design question. as adopted and amended by 248 cmr, nfpa 54, national fuel and gas code, outlines specific requirements. Emergency Fuel Shut Off Switch Requirements.